- Описание — ВРУ-21L
- Типоисполнение 200, 201, 202, 203, 204
- Типоисполнение 300, 301, 302, 303, 304
- Схемы ВРУ-21L
- Схемы ВРУ с АВР
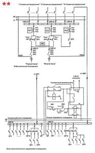
Схемы электрические однолинейные ВРУ с АВР
* — схема обеспечивает надежность электроснабжения токоприемников в соответствии с ПУЭ п. 1.2.20
** — схема обеспечивает надежность электроснабжения токоприемников в соответствии с ПУЭ п.1.2.19 по I — категории






