Стандарт Энерго

400120, г. Волгоград, ул. Елабужская, д. 64

тел: +7 (8442) 98-98-83; +7 (917) 338-98-83

e-mail: standart-energo@mail.ru

 
 
О Компании
Документы
Каталог
Вопросы
Галерея
Сертификаты

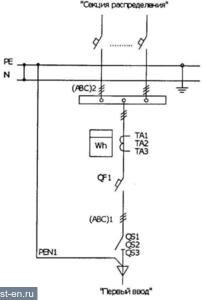
Схемы электрические однолинейные ВРУ-21L

Рис. 6.1.1. ВРУ-21L-(ХХХ)-200
Рис. 6.1.2. ВРУ-21L-(ХХХ)-201
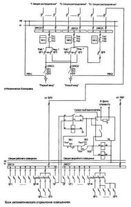
Схемы ВРУ-21L Схемы ВРУ-21L
Рис. 6.1.3. ВРУ-21L-(ХХХ)-202
Рис. 6.1.4. ВРУ-21L-(ХХХ)-203
Схемы ВРУ-21L Схемы ВРУ-21L
Рис. 6.1.5. ВРУ-21L-(ХХХ)-204
Схемы ВРУ-21L

 

Яндекс.Метрика