Стандарт Энерго

400120, г. Волгоград, ул. Елабужская, д. 64

тел: +7 (8442) 98-98-83; +7 (917) 338-98-83

e-mail: standart-energo@mail.ru

 
 
О Компании
Документы
Каталог
Вопросы
Галерея
Сертификаты

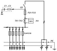
ВРУ-3-41-УХЛ4

ТипПринципиальная схема первичных соединенийЭлементы на схемеКоличество и номинальный ток однофазных линий освещения
ОбозначениеНаименование
Вводно-распределительные панели
ВРУ-3-41-УХЛ4 FU1-FU3
FU4-FU18
PI1
QS
TA1-TA3
C1-C3
Предохранители 250А
Предохранители 100А
Счетчик (учет общих нагрузок)
Выключатель 250А
Трансформаторы тока 200/5
Конденсаторы помехозащищающие
14 х 16 А
Рис. 3.4 (3.7)

 

Яндекс.Метрика