Стандарт Энерго

400120, г. Волгоград, ул. Елабужская, д. 64

тел: +7 (8442) 98-98-83; +7 (917) 338-98-83

e-mail: standart-energo@mail.ru

 
 
О Компании
Документы
Каталог
Вопросы
Галерея
Сертификаты

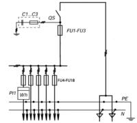
ВРУ-3-31-УХЛ4

Тип Принципиальная схема первичных соединений Элементы на схеме Количество и номинальный ток однофазных линий освещения
Обозначение Наименование
Вводно-распределительные панели
ВРУ-3-40-УХЛ4 ВРУ-3-40-УХЛ4 FU1-FU3
FU4-FU18
PI1
QS
C1-C3
Предохранители 250А
Предохранители 100А
Счетчик (учет домоуправ. нагрузок)
Выключатель 250А
Конденсаторы помехозащищающие
14 х 16 А
Рис. 3.7

 

Яндекс.Метрика